RS485接口多圈编码器与西门子S7-200smart PLC应用教程-GME-58系列-上海了淼
相关资料教程链接:
●淘宝购买链接:
多圈绝对值编码器 PROFINET EtherCAT CANopen RS485 4~20mA SSI-淘宝网
拉线编码器 PROFINET EtherCAT CAN RS485 4~20mA SSI 本安防爆-淘宝网
编码器专用显示器 多圈绝对值编码器262144圈 上海了淼自动化-淘宝网
58多圈编码器支架 多圈绝对值编码器262144圈 上海了淼-淘宝网
●产品手册下载链接:
●3D外形图下载链接:
3D外形图-DWE-58 拉线编码器3D文件-2米3米5米10米15米20米
●PLC项目工程例程下载链接:
例程-拉线编码器-多圈RS485接口编码器 西门子S7-1200 CB1241
●图文教程链接:
现场总线编码器图文教程:
拉线编码器-RS485接口多圈编码器与西门子S7-1200 PLC CB1241博途教程
SSI编码器教程-西门子工艺模块 TM PosInput设置SSI参数
模拟量输出编码器图文教程:
多圈4-20mA电流型编码器教程-GME-58系列-上海了淼
●视频教程链接:
多圈绝对值编码器RS485接口-USB转485模块修改参数教程视频
拉线编码器-RS485接口多圈编码器与西门子S7-1200PLC CB1241博途应用教程
上海了淼自动化技术合伙企业(有限合伙)为中国自动化行业提供超低价格、顶级性能的国产编码器。
262144圈纯机械齿轮多圈技术遥遥领先国内同行,与国际同步。
GME-58-MR系列RS485接口通讯机械多圈绝对值编码器当前售价580元起。
一、工具准备:
1.上海了淼RS485接口多圈编码器:
GME-58-MR-13/8-0.5-10/30-RS10-65-B一台,256圈8192分辨率。
2.安装STEP 7-MicroWIN SMART软件电脑。
3.西门子200smartPLC CPU ST20,24V电源
二、电气接线
1.上海了淼RS485接口多圈编码器接线
2.编码器与PLC接线
RS485通讯线上建议并联2个120欧姆终端电阻

3.寄存器定义
上海了淼多圈编码器RS485接口通讯参数:
通讯协议ModbusRTU,
波特率19200bps,
无校验,数据位8位,
出厂默认站号32(0x20)。
编码器合成公式:
位置值=多圈位置*8192(默认单圈分辨率)+单圈位置

三、软件教程
1.创建PLC梯形图程序
1、初始化RS45通讯
MBUS_CTRL指令用于组态端口使用 Modbus RTU 协议来通信,RS485接口多圈编码器 波特率19200,无校验
2、读取编码器数据
读取编码器数据,编码器站号32。从40003地址开始连续读3个寄存器,
将数据保存进PLC的VB1010地址,多圈值VW1010、单圈值VW1012、转速值VW1014
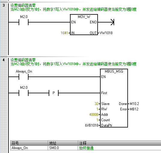
3、设置编码器零点
设置RS485接口多圈编码器零点 0圈0度
当M2.0由0变为1时,将数字1写入VW1018中,并发送给编码器使当前变为0圈0度




客服1